SPRUIU1D July 2020 – December 2024 DRA821U , DRA821U-Q1
This section describes module integration in the device, including information about clocks, resets, and hardware requests.
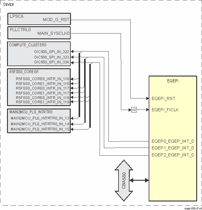
There are three EQEP modules integrated in the device MAIN domain - EQEP0, EQEP1 and EQEP2.
Figure 12-1106 shows the integration of EQEPi.

Table 12-5150 through Table 12-5152 summarize the integration of EQEP0, EQEP1 and EQEP2 in the device MAIN domain.
| Module Instance | Attributes | |||
| Power Sleep Controller | Power Domain | Module Domain | Interconnect | |
| EQEP0 | PSC0 | PD0 | LPSC6 | CBASS0 |
| EQEP1 | PSC0 | PD0 | LPSC6 | CBASS0 |
| EQEP2 | PSC0 | PD0 | LPSC6 | CBASS0 |
| Clocks | ||||
| Module Instance | Module Clock Input | Source Clock Signal | Source | Description |
| EQEP0 | EQEP0_FICLK | MAIN_SYSCLK0/4 | PLLCTRL0 | EQEP0 functional and interface clock |
| EQEP1 | EQEP1_FICLK | MAIN_SYSCLK0/4 | PLLCTRL0 | EQEP1 functional and interface clock |
| EQEP2 | EQEP2_FICLK | MAIN_SYSCLK0/4 | PLLCTRL0 | EQEP2 functional and interface clock |
| Resets | ||||
| Module Instance | Module Reset Input | Source Reset Signal | Source | Description |
| EQEP0 | EQEP0_RST | MOD_G_RST | LPSC6 | Module Reset |
| EQEP1 | EQEP1_RST | MOD_G_RST | LPSC6 | Module Reset |
| EQEP2 | EQEP2_RST | MOD_G_RST | LPSC6 | Module Reset |
| Interrupt Requests | |||||
| Module Instance | Module Interrupt Signal | Destination Interrupt Input | Destination | Description | Type |
| EQEP0 | EQEP0_EQEP_INT_0 | GIC500_SPI_IN_322 | COMPUTE_CLUSTER0 | EQEP0 interrupt | Pulse |
| R5FSS0_CORE0_INTR_IN_116 | R5FSS0_CORE0 | ||||
| R5FSS0_CORE1_INTR_IN_116 | R5FSS0_CORE1 | ||||
| MAIN2MCU_PLS_INTRTR0_IN_13 | MAIN2MCU_PLS_INTRTR0 | ||||
| EQEP1 | EQEP1_EQEP_INT_0 | GIC500_SPI_IN_323 | COMPUTE_CLUSTER0 | EQEP1 interrupt | Pulse |
| R5FSS0_CORE0_INTR_IN_117 | R5FSS0_CORE0 | ||||
| R5FSS0_CORE1_INTR_IN_117 | R5FSS0_CORE1 | ||||
| MAIN2MCU_PLS_INTRTR0_IN_14 | MAIN2MCU_PLS_INTRTR0 | ||||
| EQEP2 | EQEP2_EQEP_INT_0 | GIC500_SPI_IN_324 | COMPUTE_CLUSTER0 | EQEP2 interrupt | Pulse |
| R5FSS0_CORE0_INTR_IN_118 | R5FSS0_CORE0 | ||||
| R5FSS0_CORE1_INTR_IN_118 | R5FSS0_CORE1 | ||||
| MAIN2MCU_PLS_INTRTR0_IN_15 | MAIN2MCU_PLS_INTRTR0 | ||||