GERY022 December   2024 AMC0106M05 , AMC0106M25 , AMC0136 , AMC0311D , AMC0311S , AMC0386 , AMC0386-Q1 , AMC1100 , AMC1106M05 , AMC1200 , AMC1200-Q1 , AMC1202 , AMC1203 , AMC1204 , AMC1211-Q1 , AMC1300 , AMC1300B-Q1 , AMC1301 , AMC1301-Q1 , AMC1302-Q1 , AMC1303M2510 , AMC1304L25 , AMC1304M25 , AMC1305M25 , AMC1305M25-Q1 , AMC1306M05 , AMC1306M25 , AMC1311 , AMC1311-Q1 , AMC131M03 , AMC1336 , AMC1336-Q1 , AMC1350 , AMC1350-Q1 , AMC23C12 , AMC3301 , AMC3330 , AMC3330-Q1

 

  1.   1
  2.   Einführung
  3.   Einführung in die isolierte Signalkette
    1.     Vergleich isolierter Verstärker und isolierter Modulatoren
      1.      Kurzfassung
      2.      Einführung in isolierte Verstärker
      3.      Einführung in isolierte Modulatoren
      4.      Leistungsvergleich zwischen isolierten Verstärkern und isolierten Modulatoren
      5.      Isolierte Modulatoren in Traktionsumrichtern
      6.      Isolierte Verstärker und Modulatoren, Empfehlungen
      7.      Fazit
    2.     Die ersten Isolationsverstärker von TI mit extrem breiten Luft- und Kriechstrecken
      1.      Anwendungshinweis
  4.   Auswahlbäume
  5.   Strommessung
    1.     Shunt-Widerstandsauswahl für isolierte Datenwandler
      1.      17
    2.     Designüberlegungen für die isolierte Strommessung
      1.      19
      2.      Fazit
      3.      Quellennachweise
      4.      Verwandte Websites
    3.     Isolierte Strommessschaltung mit ±50 mV-Eingang und unsymmetrischem Ausgang
      1.      24
    4.     Isolierte Strommessschaltung mit ±50 mV-Eingang und Differenzausgang
      1.      26
    5.     Isolierte Strommessschaltung mit ±250 mV Eingangsbereich und unsymmetrischer Ausgangsspannung
      1.      Designziele
      2.      Designbeschreibung
      3.      Designhinweise
      4.      Designschritte
      5.      Design-Simulationen
      6.      DC-Simulationsergebnisse
      7.      Ergebnisse der AC-Simulation im geschlossenen Regelkreis
      8.      Ergebnisse der Transienten-Simulation
      9.      Designreferenzen
      10.      Design empfohlener isolierter Verstärker
      11.      Design Alternativer Isolierter Verstärker
    6.     Isolierter Strommessschaltkreis mit ±250 mV-Eingang und Differenzausgang
      1.      Designziele
      2.      Designbeschreibung
      3.      Designhinweise
      4.      Designschritte
      5.      Design-Simulationen
      6.      DC-Simulationsergebnisse
      7.      Ergebnisse der Closed-Loop-AC-Simulation
      8.      Ergebnisse der Transienten-Simulation
      9.      Designreferenzen
      10.      Vorgestellte Operationsverstärker
      11.      Design alternativer Operationsverstärker
    7.     Isolierter Überstromschutzschaltkreis
      1.      52
    8.     Anschluss eines Differenzialausgangsverstärkers (isoliert) an einen A/D-Wandler mit unsymmetrischem Eingang
      1.      54
    9.     Verwendung von AMC3311 zur Stromversorgung des AMC23C11 für isolierte Sensorik und Fehlererkennung
      1.      Anwendungshinweis
    10.     Isolierte Strommessschaltung mit Frontend-Verstärkungsstufe
      1.      58
    11.     Genauigkeitsvergleich von isolierten Shunt- und Geschlossener Regelkreis-Strommessungen
      1.      60
  6.   Spannungserfassung
    1.     Maximieren Sie die Leistungswandlung und die Wirksamkeit der Motorsteuerung durch isolierte Spannungserfassung
      1.      63
      2.      Lösungen zur Hochspannungserfassung
      3.      Integrierte Widerstandsbausteine
      4.      Unsymmetrische Ausgangsspannung
      5.      Anwendungsfälle für integrierte isolierte Spannungserkennung
      6.      Fazit
      7.      Weitere Ressourcen
    2.     Höhere Genauigkeit und Leistung mit integrierten isolierten Verstärkern und Modulatoren mit Hochspannungswiderstand
      1.      Kurzfassung
      2.      Einführung
      3.      Vorteile von isolierten Verstärkern und Modulatoren mit Hochspannungswiderstand
        1.       Platzsparend
        2.       Verbesserte Temperatur- und Lebensdauerdrift von integrierten HV-Widerständen
        3.       Ergebnisse mit hoher Genauigkeit
        4.       Beispiel für vollständig integrierte Widerstände vs. Zusätzlicher externer Widerstand
        5.       Bausteinauswahlbaum und gängige AC/DC-Anwendungsfälle
      4.      Zusammenfassung
      5.      Quellennachweise
    3.     Isolierte Verstärker mit differenziellen, unsymmetrischen Festverstärkern und ratiometrischen Ausgängen für Spannungssensoranwendungen
      1.      Kurzfassung
      2.      Einführung
      3.      Übersicht über differenzielle, unsymmetrische und ratiometrische Ausgänge mit fester Verstärkung
        1.       Isolierte Verstärker mit Differenzausgang
        2.       Isolierte Verstärker mit unsymmetrischem Ausgang mit fester Verstärkung
        3.       Trennverstärker mit unsymmetrischem, ratiometrischem Ausgang
      4.      Anwendungsbeispiele
        1.       Produktauswahlbaum
      5.      Zusammenfassung
      6.      Quellennachweise
    4.     Isolierte Spannungsmessschaltung mit ±250 mV-Eingang und Differenzausgang
      1.      93
    5.     Split-Tap-Verbindung für isolierte Line-to-Line-Spannungsmessung mit AMC3330
      1.      95
    6.     ±12 V-Spannungssensorschaltung mit isoliertem Verstärker und pseudo-differenziellem Eingang SAR-ADC
      1.      97
    7.     ±12 V-Spannungssensorschaltung mit isoliertem Verstärker und SAR-ADC mit Differenzeingang
      1.      99
    8.     Isolierter Schaltkreis zur Erkennung von Unter- und Überspannung
      1.      101
    9.     Isolierter Nulldurchgangsschaltkreis
      1.      103
    10.     Isolierter Spannungssensorschaltkreis mit ±480 V und Differenzausgang
      1.      105
  7.   EMI-Leistung
    1.     Beste EMI-Leistung in ihrer Klasse bei Strahlungsemissionen mit isolierten Verstärkern
      1.      Beste EMI-Leistung in ihrer Klasse bei Strahlungsemissionen mit isolierten Verstärkern
      2.      Einführung
      3.      Aktuelle Generation von isolierten Verstärkern von Texas Instruments Strahlungsemissionenleistung
      4.      Frühere Generationen von isolierten Verstärkern von Texas Instruments strahlen Störstrahlungsleistung aus
      5.      Fazit
      6.      Quellennachweise
    2.     Bewährte Methoden zur Dämpfung von EMI-Störstrahlungen der AMC3301-Familie
      1.      Kurzfassung
      2.      Einführung
      3.      Auswirkungen der Eingangsanschlüsse auf die Strahlungsemissionen der AMC3301-Familie
      4.      Dämpfung der Strahlungsemissionen der AMC3301-Familie
        1.       Ferritperlen und Gleichtaktdrosseln
        2.       Leiterplatten-Schaltpläne und bewährte Methoden für das Layout für die AMC3301-Familie
      5.      Verwendung mehrere AMC3301-Geräte
        1.       Bausteinausrichtung
        2.       Bewährte Methoden für das Leiterplatten-Layout für mehrere AMC3301
      6.      Fazit
      7.      Tabelle der AMC3301-Familie
  8.   Endgeräte
    1.     Vergleich von isolierten Shunt- und Hall-basierten Strommesslösungen in Hybrid- und Elektrofahrzeugen
      1.      128
    2.     Designüberlegungen für die Strommessung in DC-EV-Ladeanwendungen
      1.      Kurzfassung
      2.      Einführung
        1.       DC-Ladestation für Elektrofahrzeuge
        2.       Auswahl der Strommesstechnologie und äquivalentes Modell
          1.        Strommessung mit Shunt-basierter Lösung
          2.        Äquivalenzmodell der Sensortechnologie
      3.      Strommessung in AC/DC-Wandlern
        1.       Grundlegende Hardware und Steuerungsbeschreibung von AC/DC
          1.        AC Stromregelkreise
          2.        Gleichspannungsregelkreis
        2.       Punkt A und B – AC/DC AC-Phasenstrommessung
          1.        Auswirkungen der Bandbreite
            1.         Stationäre Zustandsanalyse: Grund- und Nulldurchgangs-Ströme
            2.         Transientenanalyse: Sprungleistung und Spannungseinbruchverhalten
          2.        Auswirkungen der Latenz
            1.         Fehleranalyse: Kurzschluss im Stromnetz
          3.        Auswirkungen des Verstärkungsfehlers
            1.         Spannungsstörung in AC/DC durch Verstärkungsfehler
            2.         AC/DC-Antwort auf durch Verstärkungsfehler verursachte Stromversorgungsstörung
          4.        Auswirkungen des Offset
        3.       Punkt C und D – AC/DC DC-Link-Strommessung
          1.        Auswirkungen der Bandbreite auf die Feed-Forward-Leistung
          2.        Auswirkungen der Latenz auf den Schutz der Leistungsschalter
          3.        Auswirkungen des Verstärkungsfehlers auf die Leistungsmessung
            1.         Transientenanalyse: Feed Forward in Punkt D
          4.        Auswirkungen des Offset
        4.       Zusammenfassung der positiven und negativen Punkte an den Punkten A, B, C1/2 und D1/2 sowie Produktvorschläge
      4.      Strommessung in DC/DC-Wandlern
        1.       Grundlegendes Funktionsprinzip eines isolierten DC/DC-Wandlers mit Phasenverschiebungssteuerung
        2.       Punkt E, F – DC/DC-Strommessung
          1.        Auswirkungen der Bandbreite
          2.        Auswirkungen des Verstärkungsfehlers
          3.        Auswirkung des Offsetfehlers
        3.       Punkt G – DC/DC-Tankstrommessung
        4.       Zusammenfassung der Sensorpunkte E, F, G und Produktvorschläge
      5.      Fazit
      6.      Quellennachweise
    3.     Verwendung isolierter Komparatoren zur Fehlererkennung in Elektromotorantrieben
      1.      Einführung
      2.      Einführung in Elektromotorantriebe
      3.      Verständnis von Fehlerereignissen in Elektromotorantrieben
      4.      Zuverlässige Erkennung und Schutz in Elektromotorantrieben
      5.      Anwendungsfall Nr. 1: Bidirektionale Phasenüberstromerkennung
      6.      Anwendungsfall Nr. 2: DC+-Überstromerkennung
      7.      Anwendungsfall Nr. 3: DC–Überstrom- oder Kurzschlusserkennung
      8.      Anwendungsfall Nr. 4: DC-Link (DC+ zu DC-) Überspannungs- und Unterspannungserkennung
      9.      Anwendungsfall Nr. 5: Übertemperaturerkennung des IGBT-Moduls
    4.     Diskrete DESAT für optokompatible isolierte Gate-Treiber UCC23513 in Motorantrieben
      1.      Kurzfassung
      2.      Einführung
      3.      Systemherausforderung bei isolierten Gate-Treibern mit integriertem DESAT
      4.      Systemansatz mit UCC23513 und AMC23C11
        1.       Systemübersicht und Schlüsselspezifikation
        2.       Schaltplandesign
          1.        Schaltplan
          2.        Konfigurieren des VCE(DESAT)-Schwellenwerts und des DESAT-Bias-Strom
          3.        DESAT-Ausblendzeit
          4.        DESAT Deglitch-Filter
        3.       Referenz-Platinenlayout
      5.      Simulations- und Testergebnisse
        1.       Simulationsschaltung und Ergebnisse
          1.        Simulationsschaltung
          2.        Simulationsergebnisse
        2.       Testergebnisse mit 3-Phasen-IGBT-Inverter
          1.        IGBT-Bremsprüfung
          2.        Testergebnisse mit einem 3-Phasen-Inverter mit Phase-zu-Phase-Kurzschluss
      6.      Zusammenfassung
      7.      Quellennachweise
    5.     Isolierte Spannungserfassung in AC-Motorantrieben
      1.      Einführung
      2.      Fazit
      3.      Quellennachweise
    6.     Hochleistungsfähige isolierte Strom- und Spannungsmessung in Server-Netzteilen
      1.      Anwendungshinweis
  9.   Zusätzliche Referenzdesigns/Schaltkreise
    1.     Entwicklung einer Bootstrap-Ladepumpen-Stromversorgung für einen isolierten Verstärker
      1.      Zusammenfassung
      2.      Einführung
      3.      Bootstrap StromversorgungenDesign
        1.       Auswahl des Ladungspumpenkondensators
        2.       Simulation in TINA-TI
        3.       Hardware-Test mit AMC1311-Q1
      4.      Zusammenfassung
      5.      Referenz
    2.     Taktflankenverzögerungskompensation mit isolierten Modulatoren Digitale Schnittstelle zu MCUs
      1.      Zusammenfassung
      2.      Einführung
      3.      Design-Herausforderung durch Timing-Spezifikationen für digitale Schnittstellen
      4.      Designansatz mit Taktflankenverzögerungskompensation
        1.       Taktsignalkompensation mit Softwarekonfigurierbarer Phasenverzögerung
        2.       Taktsignalkompensation mit Hardware-konfigurierbarer Phasenverzögerung
        3.       Taktsignalkompensation durch Taktrückkehr
        4.       Taktsignalkompensation durch Taktumkehr an der MCU
      5.      Test und Validierung
        1.       Prüfausrüstung und Software
        2.       Testen der Taktsignalkompensation mit softwarekonfigurierbarer Phasenverzögerung
          1.        Testeinrichtung
          2.        Test-Messergebnisse
        3.       Testen der Taktsignalkompensation durch Taktumkehr an der MCU
          1.        Testeinrichtung
          2.        Test-Messergebnisse
            1.         Testergebnis – Keine Taktumkehr des Takteingangs bei GPIO123
            2.         Testergebnis – Taktumkehr des Takteingangs bei GPIO123
        4.       Validierung des Timings digitaler Schnittstellen durch Berechnungstool
          1.        Digitale Schnittstelle ohne Kompensationsmethode
          2.        Häufig verwendete Methode – Reduzierung der Taktfrequenz
          3.        Taktflankenkompensation Mit Software-konfigurierbarer Phasenverzögerung
      6.      Fazit
      7.      Quellennachweise
    3.     Verwendung von AMC3311 zur Stromversorgung des AMC23C11 für isolierte Sensorik und Fehlererkennung
      1.      Anwendungshinweis

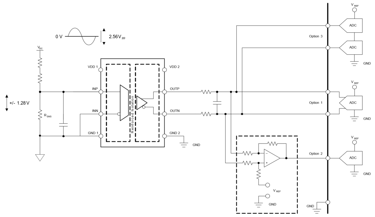
Isolierte Verstärker mit Differenzausgang

Differenzausgangsverstärker werden häufig in Systemen eingesetzt, die eine hohe Genauigkeit und Rauschunempfindlichkeit erfordern und für Signalintegrität ausgelegt sind. Der Differenzausgangsverstärker hat zwei Ausgänge: Einen positiven und einen negativen Ausgang, die gleich groß, aber phasenverschoben sind. Mit zwei gleichmäßig symmetrischen Ausgangssignalen ist der Differenzausgangsverstärker in der Lage, Masseverschiebungen ohne Signalverschlechterung zu verarbeiten. Dadurch ist er ein Differenzialausgangsverstärker, der für hochpräzise und leistungsfähige Anwendungen entwickelt wurde. Aufgrund der Unempfindlichkeit des Verstärkers gegen Masseverschiebungen ermöglichen diese Geräte das Routing des Ausgangssignals über große Entfernungen unter Beibehaltung der Signalintegrität.

Bei einem Verstärker mit Differenzausgang sind einige Designüberlegungen zu berücksichtigen. Eine dieser Überlegungen ist das Platinenlayout. Ein schlechtes Platinenlayout kann die Fähigkeit des Verstärkers beeinträchtigen, die genaue Gleichtakt-Ausgangsspannung aufrechtzuerhalten. Da Differenzverstärker sowohl auf dem invertierenden als auch auf dem nicht invertierenden Pfad basieren, ist die Aufrechterhaltung der Symmetrie durch die Gewährleistung gleicher Leiterbahnlängen für beide Ausgangsleitungen unerlässlich, um Ausgangsfehler zu minimieren. Es gibt verschiedene Designoptionen zum Konfigurieren des Differenzausgangsverstärkers für einen Analog-Digital-Wandler (ADC). Option 1, wie in Abbildung 45 gezeigt, ist eine Konfiguration, die den Differenzausgangsverstärker direkt mit einem A/D-Wandler mit Differenzeingang verbindet. Allerdings verfügen Prozessoren wie der MSP430 und der C2000 über integrierte A/D-Wandler mit unsymmetrischem Eingang. Aus diesem Grund muss das Differenzsignal in ein unsymmetrisches Signal umgewandelt werden, um eine direkte Schnittstelle mit dem ADC zu schaffen. Das beste Design für die Ausgabe an einen A/D-Wandler mit unsymmetrischem Eingang ist die Umwandlung des differenziellen in einen unsymmetrischen Ausgang, wie als Option 2 in Abbildung 45 dargestellt.

 Konfiguration mit DifferenzausgangAbbildung 45 Konfiguration mit Differenzausgang

In dieser Konfiguration wird ein zusätzlicher Verstärker eingeführt, der die Umwandlung eines differenziellen Signals in ein unsymmetrisches Signal ermöglicht, das direkt an den ADC ausgibt. Weitere Informationen zur Anbindung einer differenziellen an eine unsymmetrische Ausgangsstufe finden Sie unter Isolierte Stromsensorschaltung mit ±250-mV-Eingangsbereich und unsymmetrischer Ausgangsspannung, analoger Schaltkreis. Ein anderes Design verwendet zwei A/D-Wandler mit unsymmetrischem Eingang und subtrahiert die Werte in der MCU, wie als Option 3 in Abbildung 45 dargestellt. Option 3 hat jedoch den Nachteil, dass ein Compound-Fehler auftritt und ein zusätzlicher A/D-Wandler erforderlich ist, was diese Option weniger attraktiv macht.