ZHCSIH7B july   2018  – april 2023 BQ25710

PRODUCTION DATA  

  1.   1
  2. 特性
  3. 应用
  4. 说明
  5. 修订历史记录
  6. 说明(续)
  7. 器件比较表
  8. 引脚配置和功能
  9. 规格
    1. 8.1 绝对最大额定值
    2. 8.2 ESD 等级
    3. 8.3 建议运行条件
    4. 8.4 热性能信息
    5. 8.5 电气特性
    6. 8.6 时序要求
    7. 8.7 典型特性
  10. 详细说明
    1. 9.1 概述
    2. 9.2 功能模块图
    3. 9.3 特性说明
      1. 9.3.1  从不带直流电源的电池上电
      2. 9.3.2  仅电池模式下的 Vmin 主动保护 (VAP)
      3. 9.3.3  从直流电源上电
        1. 9.3.3.1 CHRG_OK 指示器
        2. 9.3.3.2 输入电压和电流限制设置
        3. 9.3.3.3 电池电芯配置
        4. 9.3.3.4 器件高阻态状态
      4. 9.3.4  USB On-The-Go (OTG)
      5. 9.3.5  转换器运行
        1. 9.3.5.1 通过 IADPT 引脚检测电感
        2. 9.3.5.2 连续导通模式 (CCM)
        3. 9.3.5.3 脉冲频率调制 (PFM)
      6. 9.3.6  电流和功率监控器
        1. 9.3.6.1 高精度电流检测放大器(IADPT 和 IBAT)
        2. 9.3.6.2 高精度功率检测放大器 (PSYS)
      7. 9.3.7  输入源动态电源管理
      8. 9.3.8  两级适配器电流限制(峰值功率模式)
      9. 9.3.9  处理器热量指示
        1. 9.3.9.1 低功耗模式期间的 PROCHOT
        2. 9.3.9.2 PROCHOT 状态
      10. 9.3.10 器件保护
        1. 9.3.10.1 看门狗计时器
        2. 9.3.10.2 输入过压保护 (ACOV)
        3. 9.3.10.3 输入过流保护 (ACOC)
        4. 9.3.10.4 系统过压保护 (SYSOVP)
        5. 9.3.10.5 电池过压保护 (BATOVP)
        6. 9.3.10.6 电池短路
        7. 9.3.10.7 系统短路断续模式
        8. 9.3.10.8 热关断 (TSHUT)
    4. 9.4 器件功能模式
      1. 9.4.1 正向模式
        1. 9.4.1.1 采用窄 VDC 架构的系统电压调节
        2. 9.4.1.2 电池充电
      2. 9.4.2 USB On-The-Go
      3. 9.4.3 直通模式 (PTM)
    5. 9.5 编程
      1. 9.5.1 SMBus 接口
        1. 9.5.1.1 SMBus 写入字和读取字协议
        2. 9.5.1.2 时序图
    6. 9.6 寄存器映射
      1. 9.6.1  设置充电和 PROCHOT 选项
        1. 9.6.1.1 ChargeOption0 寄存器(SMBus 地址 = 12h)[复位 = E70Eh]
        2. 9.6.1.2 ChargeOption1 寄存器(SMBus 地址 = 30h)[复位 = 0211h]
        3. 9.6.1.3 ChargeOption2 寄存器(SMBus 地址 = 31h)[复位 = 02B7h]
        4. 9.6.1.4 ChargeOption3 寄存器(SMBus 地址 = 32h)[复位 = 0030h]
        5. 9.6.1.5 ProchotOption0 寄存器(SMBus 地址 = 33h)[复位 = 4A65h]
        6. 9.6.1.6 ProchotOption1 寄存器(SMBus 地址 = 34h)[复位 = 81A0h]
        7. 9.6.1.7 ADCOption 寄存器(SMBus 地址 = 35h)[复位 = 2000h]
      2. 9.6.2  充电和 PROCHOT 状态
        1. 9.6.2.1 ChargerStatus 寄存器(SMBus 地址 = 20h)[复位 = 0000h]
        2. 9.6.2.2 ProchotStatus 寄存器(SMBus 地址 = 21h)[复位 = A800h]
      3. 9.6.3  ChargeCurrent 寄存器(SMBus 地址 = 14h)[复位 = 0000h]
        1. 9.6.3.1 电池预充电电流钳位
      4. 9.6.4  MaxChargeVoltage 寄存器(SMBus 地址 = 15h)[基于 CELL_BATPRESZ 引脚设置的复位值]
      5. 9.6.5  MinSystemVoltage 寄存器(SMBus 地址 = 3Eh)[基于 CELL_BATPRESZ 引脚设置复位值]
        1. 9.6.5.1 系统电压调节
      6. 9.6.6  用于动态电源管理的输入电流和输入电压寄存器
        1. 9.6.6.1 输入电流寄存器
          1. 9.6.6.1.1 具有 10mΩ 检测电阻的 IIN_HOST 寄存器(SMBus 地址 = 3Fh)[复位 = 4100h]
          2. 9.6.6.1.2 具有 10mΩ 检测电阻的 IIN_DPM 寄存器(SMBus 地址 = 022h)[复位 = 4100h]
          3. 9.6.6.1.3 InputVoltage 寄存器(SMBus 地址 = 3Dh)[复位 = VBUS-1.28V]
      7. 9.6.7  OTGVoltage 寄存器(SMBus 地址 = 3Bh)[复位 = 0000h]
      8. 9.6.8  OTGCurrent 寄存器(SMBus 地址 = 3Ch)[复位 = 0000h]
      9. 9.6.9  ADCVBUS/PSYS 寄存器(SMBus 地址 = 23h)
      10. 9.6.10 ADCIBAT 寄存器(SMBus 地址 = 24h)
      11. 9.6.11 ADCIINCMPIN 寄存器(SMBus 地址 = 25h)
      12. 9.6.12 ADCVSYSVBAT 寄存器(SMBus 地址 = 26h)
      13. 9.6.13 ID 寄存器
        1. 9.6.13.1 ManufactureID 寄存器(SMBus 地址 = FEh)[复位 = 0040h]
        2. 9.6.13.2 器件 ID (DeviceAddress) 寄存器(SMBus 地址 = FFh)[复位 = 0h]
  11. 10应用和实施
    1. 10.1 应用信息
    2. 10.2 典型应用
      1. 10.2.1 设计要求
      2. 10.2.2 详细设计过程
        1. 10.2.2.1 ACP-ACN 输入滤波器
        2. 10.2.2.2 电感器选型
        3. 10.2.2.3 输入电容器
        4. 10.2.2.4 输出电容器
        5. 10.2.2.5 功率 MOSFET 选择
      3. 10.2.3 应用曲线
  12. 11电源相关建议
  13. 12布局
    1. 12.1 布局指南
    2. 12.2 布局示例
      1. 12.2.1 布局示例参考顶视图
      2. 12.2.2 内层布局和布线示例
  14. 13器件和文档支持
    1. 13.1 器件支持
      1. 13.1.1 第三方产品免责声明
    2. 13.2 文档支持
      1. 13.2.1 相关文档
    3. 13.3 接收文档更新通知
    4. 13.4 支持资源
    5. 13.5 商标
    6. 13.6 静电放电警告
    7. 13.7 术语表
  15. 14机械、封装和可订购信息

封装选项

机械数据 (封装 | 引脚)
散热焊盘机械数据 (封装 | 引脚)
订购信息

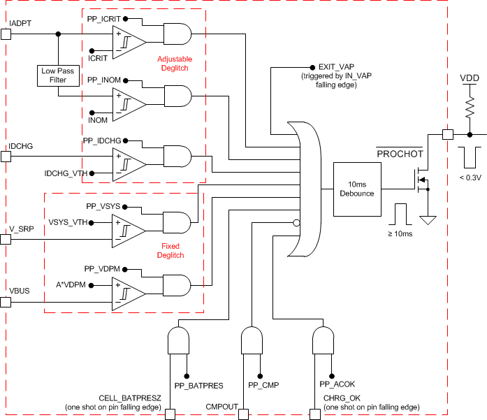
处理器热量指示

当 CPU 运行涡轮模式时,系统峰值功率可能会超过适配器和电池的可用功率总和。适配器电流和电池放电峰值电流或系统压降表明系统功耗过高。充电器处理器热量函数会监测这些事件,如果系统功耗过高,则 PROCHOT 脉冲将置为有效。一旦 CPU 从充电器接收到 PROCHOT 脉冲,它就会减慢速度以降低系统功耗。由处理器热量函数监测的事件包括:

  • ICRIT:适配器峰值电流,为 ILIM2 的 110%
  • INOM:适配器平均电流(输入电流限制的 110%)
  • IDCHG:电池放电电流
  • VSYS:VSYS 上的系统电压
  • 适配器移除:移除适配器后(CHRG_OK 引脚从高电平变为低电平)
  • 电池移除:移除电池后(CELL_BATPRESZ 引脚变为低电平)
  • CMPOUT:独立比较器输出(CMPOUT 引脚从高电平变为低电平)
  • VDPM:VBUS 低于 VINDPM 阈值的 80%/90%/100%。
  • EXIT_VAP:每当充电器退出 VAP 模式时。

可通过 SMBus 对 ICRIT、IDCHG、VSYS 或 VDPM 的阈值以及 ICRIT、INOM、IDCHG 或 CMPOUT 的抗尖峰脉冲时间进行编程。除了 PROCHOT_EXIT_VAP 始终处于启用状态外,其他触发事件可在 REG0x34[7:0] 中单独启用。触发 PROCHOT 曲线中的任何已启用事件后,PROCHOT 在单脉冲中被置为低电平,其最小宽度可在 REG0x21[13:12] 中编程。在单脉冲结束时,如果 PROCHOT 事件仍处于活动状态,则脉冲会扩展,直到事件被移除。

如果通过设置 REG0x21[14] = 1 启用 PROCHOT 脉冲扩展模式,即使触发事件已被移除,PROCHOT 引脚也将保持低电平,直到主机写入 REG0x21[11]21[11] = 0。

如果触发了 PROCHOT_VDPM 或 PROCHOT_EXIT_VAP,则无论 PROCHOT 处于单脉冲模式还是扩展模式,PROCHOT 引脚都将始终保持低电平,直到主机将其清除。

GUID-C76DEABF-E8C8-4E8B-BB8D-8DC6B5FD6E39-low.gif图 9-2 PROCHOT 曲线