ZHCS429J March   2012  – November 2021 UCD3138

PRODUCTION DATA  

  1. 特性
  2. 应用范围
  3. 说明
  4. 功能方框图
  5. Revision History
  6. Device Comparison Table
    1. 6.1 Product Family Comparison
    2. 6.2 Product Selection Matrix
  7. Pin Configuration and Functions
    1. 7.1 UCD3138RGC 64 QFN Pin Attributes
    2. 7.2 UCD3138RHA, UCD3138RMH and UCD3138RJA Pin Attributes
  8. Specifications
    1. 8.1 Absolute Maximum Ratings
    2. 8.2 ESD Ratings
    3. 8.3 Recommended Operating Conditions
    4. 8.4 Thermal Information
    5. 8.5 Electrical Characteristics
    6. 8.6 Timing and Switching Characteristics
    7. 8.7 Power Supply Sequencing
    8. 8.8 Peripherals
      1. 8.8.1 Digital Power Peripherals (DPPs)
        1. 8.8.1.1 Front End
        2. 8.8.1.2 DPWM Module
        3. 8.8.1.3 DPWM Events
        4. 8.8.1.4 High Resolution DPWM
        5. 8.8.1.5 Oversampling
        6. 8.8.1.6 DPWM Interrupt Generation
        7. 8.8.1.7 DPWM Interrupt Scaling/Range
    9. 8.9 Typical Temperature Characteristics
  9. Detailed Description
    1. 9.1 Overview
    2. 9.2 ARM Processor
    3. 9.3 Memory
      1. 9.3.1 CPU Memory Map and Interrupts
      2. 9.3.2 Boot ROM
      3. 9.3.3 Customer Boot Program
      4. 9.3.4 Flash Management
    4. 9.4 System Module
      1. 9.4.1 Address Decoder (DEC)
      2. 9.4.2 Memory Management Controller (MMC)
      3. 9.4.3 System Management (SYS)
      4. 9.4.4 Central Interrupt Module (CIM)
    5. 9.5 Feature Description
      1. 9.5.1  Sync FET Ramp and IDE Calculation
      2. 9.5.2  Automatic Mode Switching
        1. 9.5.2.1 Phase Shifted Full Bridge Example
        2. 9.5.2.2 LLC Example
        3. 9.5.2.3 Mechanism for Automatic Mode Switching
      3. 9.5.3  DPWMC, Edge Generation, IntraMux
      4. 9.5.4  Filter
        1. 9.5.4.1 Loop Multiplexer
        2. 9.5.4.2 Fault Multiplexer
      5. 9.5.5  Communication Ports
        1. 9.5.5.1 SCI (UART) Serial Communication Interface
        2. 9.5.5.2 PMBUS
        3. 9.5.5.3 General Purpose ADC12
        4. 9.5.5.4 Timers
          1. 9.5.5.4.1 24-bit PWM Timer
          2. 9.5.5.4.2 16-Bit PWM Timers
          3. 9.5.5.4.3 Watchdog Timer
      6. 9.5.6  Miscellaneous Analog
      7. 9.5.7  Package ID Information
      8. 9.5.8  Brownout
      9. 9.5.9  Global I/O
      10. 9.5.10 Temperature Sensor Control
      11. 9.5.11 I/O Mux Control
      12. 9.5.12 Current Sharing Control
      13. 9.5.13 Temperature Reference
    6. 9.6 Device Functional Modes
      1. 9.6.1 Normal Mode
      2. 9.6.2 Phase Shifting
      3. 9.6.3 DPWM Multiple Output Mode
      4. 9.6.4 DPWM Resonant Mode
      5. 9.6.5 Triangular Mode
      6. 9.6.6 Leading Edge Mode
  10. 10Application and Implementation
    1. 10.1 Application Information
    2. 10.2 Typical Application
      1. 10.2.1 Design Requirements
      2. 10.2.2 Detailed Design Procedure
        1. 10.2.2.1 PCMC (Peak Current Mode Control) PSFB (Phase Shifted Full Bridge) Hardware Configuration Overview
        2. 10.2.2.2 DPWM Initialization for PSFB
        3. 10.2.2.3 DPWM Synchronization
        4. 10.2.2.4 Fixed Signals to Bridge
        5. 10.2.2.5 Dynamic Signals to Bridge
        6. 10.2.2.6 System Initialization for PCM
          1. 10.2.2.6.1 Use of Front Ends and Filters in PSFB
          2. 10.2.2.6.2 Peak Current Detection
          3. 10.2.2.6.3 Peak Current Mode (PCM)
      3. 10.2.3 Application Curves
  11. 11Power Supply Recommendations
    1. 11.1 Introduction To Power Supply and Layout Recommendations
    2. 11.2 3.3-V Supply Pins
    3. 11.3 Recommendation for V33 Ramp up Slew Rate for UCD3138 and UCD3138064
    4. 11.4 Recommendation for RC Time Constant of RESET Pin for UCD3138 and UCD3138064
  12. 12Layout
    1. 12.1 Layout Guidelines
      1. 12.1.1 EMI and EMC Mitigation Guidelines
      2. 12.1.2 BP18 Pin
      3. 12.1.3 Additional Bias Guidelines
      4. 12.1.4 UCD3138 Pin Connection Recommendation
        1. 12.1.4.1 Current Amplifier With EADC Connection
        2. 12.1.4.2 DPWM Synchronization
        3. 12.1.4.3 GPIOS
        4. 12.1.4.4 DPWM PINS
        5. 12.1.4.5 EAP and EAN Pins
        6. 12.1.4.6 ADC Pins
      5. 12.1.5 UART Communication Port
      6. 12.1.6 Special Considerations
    2. 12.2 Layout Example
      1. 12.2.1 UCD3138 and UCD3138064 40 Pin
      2. 12.2.2 UCD3138 and UCD3138064 64 Pin
  13. 13Device and Documentation Support
    1. 13.1 Device Support
      1. 13.1.1 Code Composer Studio
      2. 13.1.2 Tools and Documentation
    2. 13.2 Documentation Support
      1. 13.2.1 References
    3. 13.3 接收文档更新通知
    4. 13.4 支持资源
    5. 13.5 Trademarks
    6. 13.6 Electrostatic Discharge Caution
    7. 13.7 术语表
  14. 14Mechanical Packaging and Orderable Information
    1. 14.1 Packaging Information

封装选项

机械数据 (封装 | 引脚)
散热焊盘机械数据 (封装 | 引脚)
订购信息

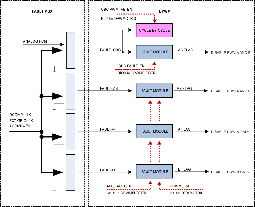
Fault Multiplexer

In order to allow a flexible way of mapping several fault triggering sources to all the DPWMs channels, the UCD3138 provides an extensive array of multiplexers that are united under the name Fault Mux module.

The Fault Mux Module supports the following types of mapping between all the sources of fault and all different fault response mechanism inside each DPWM module.

  • Many fault sources mapped to a single fault response mechanism. For instance an analog comparator in charge of over voltage protection, a digital comparator in charge of over current protection and an external digital fault pin can be all mapped to a fault-A signal connected to a single FAULT MODULE and shut down DPWM1-A.
  • A single fault source can be mapped to many fault response mechanisms inside many DPWM modules. For instance an analog comparator in charge of over current protection can be mapped to DPWM-0 through DPWM-3 by way of several fault modules.
  • Many fault sources can be mapped to many fault modules inside many DPWM modules.
GUID-9CE9E874-DEC1-4392-A591-993C2B438173-low.gif

The Fault Mux Module provides a multitude of fault protection functions within the UCD3138 high-speed loop (front end control, filter, DPWM and loop Mux modules). The Fault Mux Module allows highly configurable fault generation based on digital comparators, high-speed analog comparators and external fault pins. Each of the fault inputs to the DPWM modules can be configured to one or any combination of the fault events provided in the Fault Mux Module.

Each one of the DPWM engines has four fault modules. The modules are called CBC fault module, AB fault module, A fault module and B fault module.

The internal circuitry in all the four fault modules is identical, and the difference between the modules is limited to the way the modules are attached to the DPWMs.

GUID-BC03A2EF-73DC-4AEF-85E8-FCDC37096AB8-low.gifFigure 9-10 Fault Module

All fault modules provide immediate fault detection but only once per DPWM switching cycle. Each one of the fault modules own a separate max_count and the fault flag will be set only if sequential cycle-by-cycle faults count exceeds max_count.

Once the fault flag is set DPWMs need to be disabled by DPWM_EN going low in order to clear the fault flags.

Note:

All four Fault Modules share the same DPWM_EN control, all fault flags (output of Fault Modules) will be cleared simultaneously.

All four Fault Modules share the same global FAULT_EN as well. Therefore a specific Fault Module cannot be enabled/ disabled separately.

GUID-7E3A22E4-0B4E-4AF2-BF8E-FD6892A0E974-low.gifFigure 9-11 Cycle by Cycle Block

Unlike fault modules, only one cycle by cycle block is available in each DPWM module.

The cycle by cycle block works in conjunction with CBC Fault Module and enables DPWM reaction to signals arriving from analog peak current mode (PCM) module.

The fault Mux module supports the following basic functions:

  • 4 digital comparators using the EADC as a source with programmable thresholds and fault generation
  • Configuration for 7 high-speed analog comparators with programmable thresholds and fault generation
  • External GPIO detection control with programmable fault generation
  • Configurable DPWM fault generation for DPWM current limit fault, DPWM overvoltage detection fault, DPWM A external fault, DPWM B external fault and DPWM IDE flag
  • Clock failure detection for high and low frequency oscillator blocks
  • Discontinuous conduction mode detection
GUID-14F7E018-AEB1-4A61-82EA-00BF3E7B8D01-low.gifFigure 9-12 Fault Mux Block Diagram