ZHCS501H November   2011  – September 2025 UCC27211

PRODUCTION DATA  

  1.   1
  2. 特性
  3. 应用
  4. 说明
  5. 引脚配置和功能
  6. 规格
    1. 5.1 绝对最大额定值
    2. 5.2 ESD 等级
    3. 5.3 建议运行条件
    4. 5.4 热性能信息
    5. 5.5 电气特性
    6. 5.6 开关特性
    7. 5.7 时序图
    8. 5.8 典型特性
  7. 详细说明
    1. 6.1 概述
    2. 6.2 功能方框图
    3. 6.3 特性说明
      1. 6.3.1 输入级
      2. 6.3.2 欠压锁定 (UVLO)
      3. 6.3.3 电平转换
      4. 6.3.4 自举二极管
      5. 6.3.5 输出级
    4. 6.4 器件功能模式
  8. 应用和实施
    1. 7.1 应用信息
    2. 7.2 典型应用
      1. 7.2.1 设计要求
      2. 7.2.2 详细设计过程
        1. 7.2.2.1 输入阈值类型
        2. 7.2.2.2 VDD 辅助电源电压
        3. 7.2.2.3 峰值拉电流和灌电流
        4. 7.2.2.4 传播延迟
        5. 7.2.2.5 功率耗散
      3. 7.2.3 应用曲线
    3. 7.3 电源相关建议
    4. 7.4 布局
      1. 7.4.1 布局指南
      2. 7.4.2 布局示例
      3. 7.4.3 散热注意事项
  9. 器件和文档支持
    1. 8.1 第三方产品免责声明
    2. 8.2 文档支持
      1. 8.2.1 相关文档
    3. 8.3 接收文档更新通知
    4. 8.4 支持资源
    5. 8.5 商标
    6. 8.6 静电放电警告
    7. 8.7 术语表
  10. 修订历史记录
  11. 10机械、封装和可订购信息

封装选项

机械数据 (封装 | 引脚)
散热焊盘机械数据 (封装 | 引脚)
订购信息

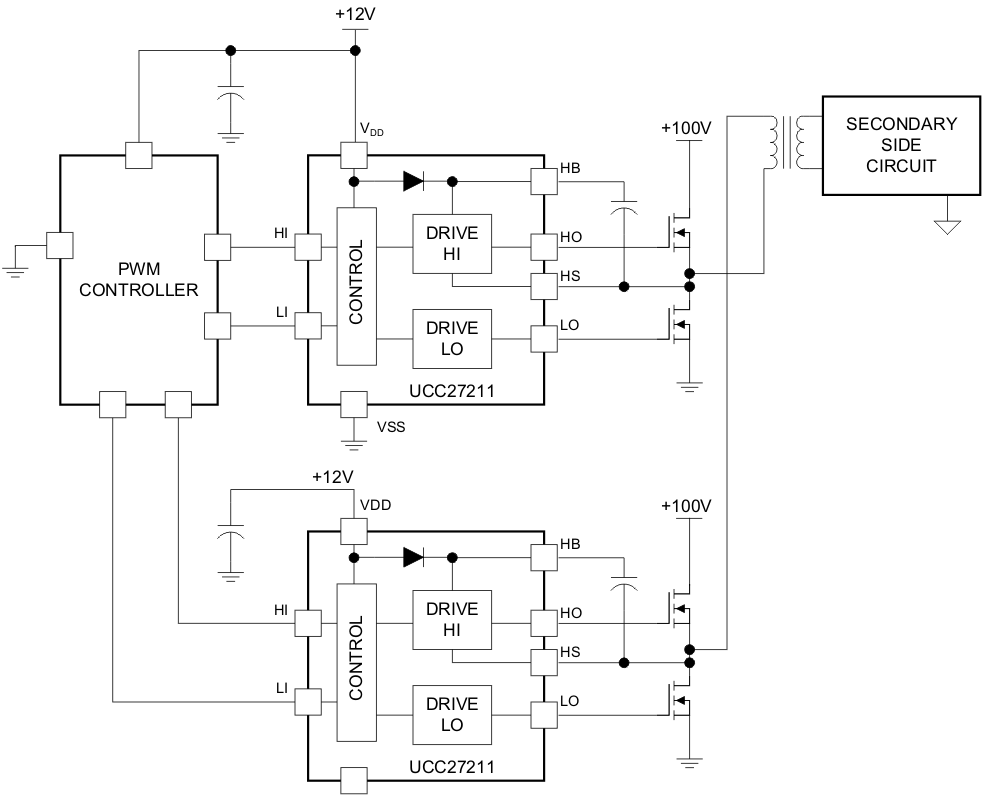
应用

  • 太阳能电源优化器和微型逆变器
  • 电信和商用电源
  • 在线和离线 UPS
  • 储能系统
  • 电池测试设备
UCC27211 典型应用典型应用