ZHCSMC4A june   2020  – october 2020 UCC23514

PRODUCTION DATA  

  1.   1
  2. 特性
  3. 应用
  4. 说明
  5. Revision History
  6. Pin Configuration and Function
    1.     Pin Functions for UCC23514E
    2.     Pin Functions for UCC23514M
    3.     Pin Functions for UCC23514S
    4.     Pin Functions for UCC23514V
  7. Specifications
    1. 6.1  Absolute Maximum Ratings
    2. 6.2  ESD Ratings
    3. 6.3  Recommended Operating Conditions
    4. 6.4  Thermal Information
    5. 6.5  Power Ratings
    6. 6.6  Insulation Specifications
    7. 6.7  Safety-Related Certifications
    8. 6.8  Safety Limiting Values
    9. 6.9  Electrical Characteristics
    10. 6.10 Switching Characteristics
    11. 6.11 Insulation Characteristics
    12. 6.12 Typical Characteristics
  8. Parameter Measurement Information
    1. 7.1 Propagation Delay, rise time and fall time
    2. 7.2 IOH and IOL testing
    3. 7.3 CMTI Testing
  9. Detailed Description
    1. 8.1 Overview
    2. 8.2 Functional Block Diagram
    3. 8.3 Feature Description
      1. 8.3.1 Power Supply
      2. 8.3.2 Input Stage
      3. 8.3.3 Output Stage
      4. 8.3.4 Protection Features
        1. 8.3.4.1 Undervoltage Lockout (UVLO)
        2. 8.3.4.2 Active Pulldown
        3. 8.3.4.3 Short-Circuit Clamping
        4. 8.3.4.4 Active Miller Clamp (UCC23514M)
    4. 8.4 Device Functional Modes
      1. 8.4.1 ESD Structure
  10. Application and Implementation
    1. 9.1 Application Information
    2. 9.2 Typical Application
      1. 9.2.1 Design Requirements
      2. 9.2.2 Detailed Design Procedure
        1. 9.2.2.1 Selecting the Input Resistor
        2. 9.2.2.2 Gate-Driver Output Resistor
        3. 9.2.2.3 Estimate Gate-Driver Power Loss
        4. 9.2.2.4 Estimating Junction Temperature
        5. 9.2.2.5 Selecting VCC Capacitor
  11. 10Power Supply Recommendations
  12. 11Layout
    1. 11.1 Layout Guidelines
    2. 11.2 PCB Material
  13. 12Mechanical, Packaging, and Orderable Information

Input Stage

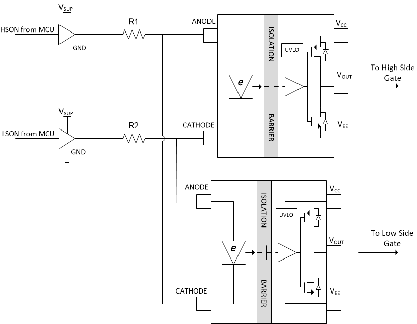
The input stage of UCC23514 is simply the e-diode and therefore has an Anode (Pin 1) and a Cathode (Pin 3). Pin 2 has no internal connection and can be left open or connected to ground. The input stage does not have a power and ground pin. When the e-diode is forward biased by applying a positive voltage to the Anode with respect to the Cathode, a forward current IF flows into the e-diode. The forward voltage drop across the e-diode is 2.1V (typ). An external resistor should be used to limit the forward current. The recommended range for the forward current is 7mA to 16mA. When IF exceeds the threshold current IFLH(2.8mA typ.) a high frequency signal is transmitted across the isolation barrier through the high voltage SiO2 capacitors. The HF signal is detected by the receiver and VOUT is driven high. See Section 9.2.2.1 for information on selecting the input resistor. The dynamic impedance of the e-diode is very small(<1.0Ω) and the temperature coefficient of the e-diode forward voltage drop is <1.35mV/°C. This leads to excellent stability of the forward current IF across all operating conditions. If the Anode voltage drops below VF_HL (0.9V), or reverse biased, the gate driver output is driven low. The reverse breakdown voltage of the e-diode is >15V. So for normal operation, a reverse bias of up to 13V is allowed. The large reverse breakdown voltage of the e-diode enables UCC23514 to be operated in interlock architecture (see example in Figure 8-6) where VSUP can be as high as 12V. The system designer has the flexibility to choose a 3.3V, 5.0V or up to 12V PWM signal source to drive the input stage of UCC23514 using an appropriate input resistor. The example shows two gate drivers driving a set of IGBTs. The inputs of the gate drivers are connected as shown and driven by two buffers that are controlled by the MCU. Interlock architecture prevents both the e-diodes from being "ON" at the same time, preventing shoot through in the IGBTs. It also ensures that if both PWM signals are erroneously stuck high (or low) simultaneously, both gate driver outputs will be driven low.

GUID-CD181ECA-B8F2-4D09-AE1A-DDD61C9B8A9C-low.gifFigure 8-6 Interlock