ZHCAA47 September   2020 LP8732-Q1 , LP87522-Q1

 

  1.   商标
  2. 1设计参数
  3. 2电源解决方案
  4. 3时序
    1. 3.1 启动
    2. 3.2 关断
  5. 4原理图
  6. 5软件驱动程序
  7. 6推荐的外部元件
  8. 7测量数据
  9. 8总结
  10. 9参考文献

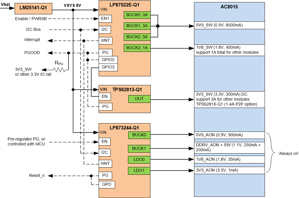
电源解决方案

图 2-1 显示了为 AC8015 电源轨供电的 LP87522E-Q1、LP873244-Q1 和 TPS62813-Q1 器件的示例框图。LM215141-Q1 用作前置稳压器,可为 PMIC 和 TPS62813-Q1 降压稳压器产生 5V 输入电压。

LP87522E-Q1 和 LP873244-Q1 是用于 AC8015 电源轨的特定器件型号,并且已将输出电压、时序等参数预先编程到 OTP 存储器中。有关 OTP 设置的详细信息,请参阅这些器件型号的技术参考手册。

GUID-20200922-CA0I-QGVP-RM2V-PCC2VBVHD4NH-low.gif图 2-1 AC8015 电源解决方案框图

主要特性:

  • 器件上电后,微控制器可以控制 LP873244-Q1 和 LP87522E-Q1 的 EN 信号。也可以通过前置稳压器电源正常状态信号来启用/禁用 LP873244-Q1。
  • 启动延迟由 LP87522E-Q1 和 LP873244-Q1 逻辑内部控制,TPS62813-Q1 由 LP87522E-Q1 GPIO3 控制。Topic Link Label3提供了有关启动/关断序列的更多详细信息。
  • 可使用 I2C 来读取状态寄存器和复位中断。由于中断线路连接在一起,因此当中断变为低电平时,应该读取/清除两个 PMIC 故障寄存器。
  • 所有 PMIC 器件都有专用的 I2C 地址,因此它们可以共享同一条 I2C 总线。
  • LP873244-Q1 GPO 信号为 SoC 的 nRESET 信号,而 LP87522E-Q1 GPIO2 信号用作 PGOOD 指示。请注意,在 PMIC 配置中已禁用 PGOOD 功能,但可以通过 I2C 总线启用该功能。